永宏PLC与易能变频器自由协议通讯
1、硬件连接
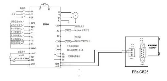
易能变频器本身带一个RS485接口,支持自由协议通讯,因此我们在选与PLC通讯的时候选择通过RS485接口按自由协议通讯,我们永宏PLC选择CB25通讯板,连线图如下; ![]() 图1 硬件连接图 2、设置变频器参数: F0.00 频率输入通道选择---(03)串行口给定 F0.02 运行命令通道选择---(03)串行口运行命令通道 F2.14通讯配置 ----(3)9600BPS 1-8-1格式,偶校验 F2.15本机地址 ----(1)地址为1 3、易能变频器自由通讯协议 ![]() 图2 主机命令帧格式 ![]() 图3 从机命令帧格式 3.2 主机命令协议 ![]() ![]() ![]() 4、 PLC控制要求 在该控制系统中要求PLC控制变频器的正转、反转、停止及通过触摸屏输入频率。 因此我们根据主机命令帧格式(图2)及主机命令协议表编写出通讯表格: 4.1 正转带频率运行 (1)协议命令 ![]() (2)变换成通讯帧格式 ![]() 注1:因为数据区内要输入的频率是变化的,因此这里在PLC内对应的寄存器内全存入零。 注2:因为数据区内的数据时变化的,因此校验和也是变化的,这里将其对应的寄存器内全存零。 (3)频率输入及变换成ASCII格式 触摸屏上输入频率存入R0,通过43号指令把R0中的数分别提出来,程序如下: ![]() 把提取出来的数通过FUN64号指令变换成ASCII码格式,并写入相应寄存器,程序如下: ![]() (4)校验和计算 计算方法:“从机地址”到“运行数据”全部字节的ASCII 码值的累加和。 计算校验和程序如下: ![]() 把求和后提取出来的数通过FUN64号指令变换成ASCII码并存入相应寄存器,程序如下: ![]() 反转带频率运行则与上面步骤相同,这里就不再做详细讲解了 附件:程序实例 作者简介: 鲁泽峰(1983- ),毕业于山东轻工业大学自动化专业 主要从事工控电气行业 参考文献: [1] 永宏可编程控制器使用手册I 和使用手册II [2] 永宏PLC编程软件使用手册 [3] 易能变频器EDS800使用说明书
|












