|
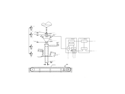
我公司化工三厂是一套年产15万吨聚酯熔体的装置,后面配套装置为年产7万吨短丝, 剩余熔体经切粒机切成聚酯切片后包装成一吨袋装外销。包装机选用航天部十二所的一吨 袋装自动称量包装系统,共有两台。下面介绍一下此包装系统在装置中的应用情况。 一、 系统总体框图 此包装系统是运用机电一体化技术的包装机械。用可编程控制器(PLC)和称重指示控制仪组成测控系统来完成切片的称量、计量、包装的生产工艺过程。该系统以PLC和称重指示控制仪为核心,配以称重传感器、气动执行机构、电动执行机构、自动控制部件和机械装置,实现切片的动态在线称重计量和包装工作。系统总统框图如图1。
 图1系统总体框图 包装机的控制部件由两部分组成。 1、盘装部分:由主控柜、副控柜和两个现场操作盒组成。主控柜内主要有PLC和称重指示控制仪F701以及码盘设定器、袋计数器等。副控柜主要为交流接触器和热继电器,分别控制M1风机电机、M2提升机构电机、M4传送机构电机,其中提升机构由于有升有降,所以用了两个接触器。现场操作盒AR1用于料口升降控制,AR2用于传送控制。两个控制柜的前面板上有相应的信号指示灯、按钮和旋钮等。 2、现场部分:①3个电机M1、M2、M3;②4个两位五通电磁阀配合气缸分别控制投料门1(电磁阀YV1)、投料门2(电磁阀YV2、)排料门(电磁阀YV4)和袋口夹松开(电磁阀YV5);③6个限位开关,SQ1为投料门关位置,SQ3为排料门关位置,SQ4、SQ5、SQ6、SQ7分别对应装袋提升机构的料口上位、下位、上限、下限;④3个称重传感器BP1、BP2、BP3;⑤1个光电开关SQ11用于检测料包到传送链板尽头。 主要的机械装置有称量料斗、板式输送机、装袋机构、控制门、排料门等。由于切片是粒状的均匀颗粒,同粉状物料相比流动性好且不粘附,所以靠自重来落料即可,料斗也不用做特殊操作。其中控制门采用的是双闸门,控制门1和2全开时为快投料,控制门2关闭1开启时为慢投料。 二、包装工艺过程 此系统有自动和手动两种操作方式,但手动方式也是由PLC实现的。手动方式主要用于调试、维修和排除故障,所以以自动操作为例介绍如下: ①、称量过程:F701自动扣除皮重后,打开控制门1和2,由料仓向称量料斗快投料(快投料速度约23Kg/s),当达到预置值时关闭控制门2,将快投料改为慢投料(速度约为2Kg/s),当料量达到落差值时关闭控制门1,投料结束。稳定后PLC向F701发数据保持信号,F701自动的与设置的不足、过量、上限值比较,若适量则“称好”灯亮,若过量或欠量则“超差”灯亮并报警。 ②、提升机构动作及放料过程:将空袋夹在放料口上加好,按AR1的“料口升”按钮待“称好”灯亮后料口自动升到上位,风机启动充气15秒,充气结束后打开排料门开始放料,当F701发出接近零信号后5秒关闭排料门,然后自动松开袋口夹,同时袋计数加1,PLC向F701发一个皮重复位命令信号,装满料的袋脱离料口放置在传送机上。 ③、传送过程:按AR2的“传送启动”按钮,M4启动自动传送一个袋位停止,由人工扎袋口,料口自动降至下位。以后每称好一袋,按传送启动按钮袋即顺序向前传送一个工位。如此循环往复。用叉车及时将传送机上的袋叉走。 欠量时允许通过按“慢投”按钮进行补料并自动达到适量;过量时系统除报警外无纠正措施,须按“强制”按钮打开排料门放料。 三、 PLC和F701的配合使用 此包装系统的核心控制部分即为PLC+F701。 ① PLC选用的是性价比高和扩展性较好的欧姆龙的C200HE,共用了7个I/0卡件。其中有4个DI卡件,型号均为ID212的DC输入单元,共用了32个输入量,包括F701的控制输出信号和按钮、旋钮、限位开关的输入;3个DO卡件,型号为OC222继电器输出单元和OD411晶体管输出单元,共用了20个输出量,包括电磁阀、电机的控制信号、信号灯指示和送到F701的控制信号。 ② 称重指示控制仪选用精度高、可靠性好的日产UNIPULSE的Model F701 。F701的设定是通过其面板上的按键组合进行的。 称重传感器接口与现场的称重传感器采用四线制连接,本系统是将现场的三个传感器并联使用。设定点接口通连接了一个5位码盘设定器,对应千百十个和十分位,用于终值设置,F701既可以通过面板按键组合设置终值也可以通过连接外部设定器设置,通过按键组合可切换,本系统即为后者,可对终值以100克为单位进行修正。 控制信号输入/输出接口用以连接外部信号输入和控制信号输出,从PLC送来3个信号,分别为去皮重、皮重复位和数据保持;每次称量前先去皮重,此时净重立即设置为零,到称量终值后数据保持,放料结束后再皮重复位,即再取消去皮操作,此时毛重和净重为同一数值,这样可保证每次称量的切片的净重量。送到PLC有5个信号,分别为接近零、预置值、落差值、不足、过量、上限。实际参数设置如下:上限值为1200Kg,下限值为0Kg,接近零为10Kg,预置值1和2均为30Kg(F701支持三档投料,此系统只用两档,所以预置值2信号未用),落差值为1.7Kg,过量和不足均为0.8Kg,终值为1000Kg。在PLC程序中落差值这一信号有时也当作终值信号使用,因为重量到落差值时关闭控制门结束投料,时间上只存在阀门关闭用时的间隔,此值的大小就是关闭控制门后还没有落到料斗内的切片重量。实际使用中即为(码盘设定器设为1000.0时):重量在970Kg(1000.0-30)前为快投料,在970Kg时转为慢投料,在998.3Kg(1000.0-1.7)时关闭控制门,这1.7Kg就是落差量;在排料过程时重量到了10Kg时再延时5秒关闭排料门即能确保料已排净。重量变化示意图如图2。
 图2重量变化示意图
由于重量在掉电再送电后,及运行中发生故障停止运行至排除故障恢复运行后不发生变化,使得PLC的编程相对简单,不用考虑数据保持功能,即不需使用PLC内的特殊存储器和相应的命令。
四、 与外部交接信号 料仓的高低报警信号引入此系统,在控制柜面板上用信号灯显示,提醒操作人员料仓的物料情况。由于包装装置距中央控制室较远,为便于中控人员了解此装置的运行情况,所以将包装系统的运行、停止、故障信号引入中控室的DCS系统,另外在包装机袋计数器加1的同时送DCS一个脉冲信号也用来计数,方便统计工作。而且还将每包的重量转为4-20mA信号送入DCS系统显示。 五、 结束语 包装是产品进入流通领域的必要条件,而实现包装的主要手段是使用包装机械。称量包装的准确与否将直接影响到企业的信誉和经济效益。此包装系统最大包装能力为32袋/H,操作人员只需2至3人,操作简单方便。控制系统部件几乎全部选用进口产品,可靠性高,故障率低,维护方便。称量精度设计为1000Kg±0.8Kg。该系统自使用以来,经过计量部门两次测试,整个系统的动态计量精度优于0.2‰。自装置开车产品外销以来也没有客户反映产品有重量问题,很好的维护了公司信誉。
|
|