艾默生EV1000在2万吨电炉炼锌电极深度测量中的应用
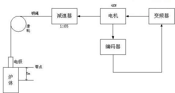
| 云南号称有色金属王国,有色金属的矿藏量非常丰富,种类繁多,铜、锌、锡、铅、钛、钨、锰等等,不一而足,为了发展矿产资源,云南冶炼产业也异军突起,以云铜、云锡、会泽铅锌矿为代表的冶炼企业发展迅猛,尤其是炼锌业在国内处于领先水平,为此,我们以昊龙兴煜冶炼公司新建的2万吨电炉炼粗锌的企业作为试点,企图在国内炼锌业有新的突破。我们在此企业中的一冷转子,螺旋给料机,电极提升各系统普遍应用了艾默生EV1000、EV2000产品,尤其是电极提升系统为企业节约资金,降低消耗,节约能源方面作出了贡献。下面将此电极提升系统加以叙述。 一、生产工艺流程及实现的目的 采用密闭式矿热电炉冶炼电炉合金粉,电炉炼粗锌在冶金业应用很广,生产流程短,投资少,占地小,效率高。矿热电炉冶炼生产要求控制炉内温度气氛,经常调解电极电流;电炉温度测量采用热电偶,温度计显示,电极电流通过电流互感器、电流表显示,电炉的电压可以调节电炉变压器的分接开关来完成。 冶炼过程中要求电极插到电炉熔中,而不能只插到电炉内炉料表层,这样易造成电弧高温将锌挥发成烟气不能形成锌液造成浪费。目前,还没有更好的办法测量电极在炉中的准确位置,也无法在高温炉中安装可供测量的位置传感器,只能用原始的在电极炉外部划线和人 为观察的办法对电极定位,但这种办法效率低,仍难免会在某一时段出现浪费。 为了实现测量与现场操作的自动化,考虑在电极提升机(4KW)由EV1000-4T0055G驱动,电动机经减速机后,经过钢绳拖动电机上下移动,在电动机轴上安装旋转编码器,从而精确测量出电极实际深度,以便根据生产工艺决定提升机的运行方向既电动机的正转和反转。 二、非标的处理及实现方法 根据上述的要求,在艾默生变频器开发部的支持下,在EV100上对正、反转实现加减计数及复位清零的非标处理达到予期的目的。下面予以说明: ⒈非标的处理
根据此非标的处理,可以灵活的对电极进行加减计数,精度可达到±0.01mm,远远超出工艺要求的水平。同时配合远程控制器,随时可读取当前电极的绝对深度,而且在长度清零时可以恢复到FA.00设定的值。 示意图:
变频器型号为EV1000-4T0055G,编码器珠海瓦特公司生产(型号为:(VLT12-05-SF-1000)。电极的零点以炉体的顶点为基准点,深度不超过5m。为对零点的确定送变频器的X1作为清零复位端子,其电路端子,其电路原理图如图2所示:
3.主要参数的设置:
福大商务在线(www.fdauto.cn)为你提供最新的行业信息!并竭诚为你服务! |




