|
目前,随着现代控制理论和计算机技术的飞速发展,控制技术在冶炼行业的广泛应用,使得整个生产过程实现了计算机检测、控制和管理调度。以实现高质量、低成本、稳定可靠的运营方式。冶炼行业生产过程控制即利用了plc的成熟功能和计算机的先进技术,从而实现了生产过程和干法冶炼工艺下的最重要的工序——加料系统整个过程的自动检测和现场控制,从而保证了生产系统运行的连续性,降低了劳动强度,改善了工作环境,实现了少人或无人职守的目标,并且保证了最终产品的质量。 1. 工艺要求: 1.1加料工艺简介 a. 被加物料:热焦碳、烧结块(热、冷两种)、杂料(厂内中间物料)、团矿。 b. 加料流程按功能划分,可分为下列功能子系统:装、排料系统;料罐车转运系统;吊车升降及吊车行走系统;炉顶料钟开闭系统;炉顶料位探测系统;焦碳预热器加冷焦系统。 c. 加料频率:一般为7-8次/小时,最快10次/小时。 d. 加料区装料方式:双料口向双料罐排料;单料口向双料罐排料;单料口向单料罐排料。 1.2加料流程: 加料程序设计为单物料对应炉,料位方案,即每种物料对加料位的任一个或几个加料位分几批次加料后,根据指令进入下一种物料加料流程;每个加料流程之间可进行自动循环或随时有操作员指令进行单物料分批加料或修改循环加料顺序。如果在正常运行期间,某台设备出现故障,则PLC可自动将该设备之前的来料源设备停止,切断料源,同时将该设备之后的设备延时运行一段时间,保证上料过程中不会出现堵料现象。加料流程的时间可自动或由人工随时通过上位机修改设定参数。 物料由料仓进入给料机后,物料的称重信号进入称量漏斗,称量信号经控制器处理后控制震动给料机以某种下料速度下料:当计量物料达到设定值后,给料停止;经检测确认加料小车在指定加料位置时,并且确认小车内无物料,根据操作员指令或自动程序计量加料打开,物料进入加料小车;当计量的物料全部进入加料小车,并且确认计量给料的仓门关闭后,根据操作员指令或自动程序加下一批料,同启动时根据操作员指令或自动程序启动加料小车的行走电机,完成提升过程,加料小车到达指定位置后,小车停止,鼓风炉炉门打开,加料,物料倒入鼓风炉内;当加料小车内的物料全部倒入鼓风炉后,加料小车归位,炉门关闭,加料小车返回到指定料仓下,开始下一批加料。从机架的高速计数模块用于接收吊车升降、吊车行走以及料罐转运车行走编码器信号,经PLC运算处理后作为位置(位移)信号参与加料系统的位置检测,行程校正与控制(加料系统中行程开关作用优先)。 2. 控制系统选型与总体性能: 基于本行业的特点和对加料系统的技术要求,我们为本工程选用了具有高性能、高可靠性、高稳定性、兼容性、开放性、易于升级等特点的世界著名的Schenider公司的Modicon TSX Quantum自动化系列PLC系统、Intellution公司的FIX上位软件产品和美国DELL网络操作站产品,提供全套先进的、技术性可靠的PLC控制系统。 所有设备参加联锁,开机方向就是电机启动方向,按顺序启动;停机方向为电机停止方向,要求所有要停的设备延时后才能停止,实现启动和静止的过程连锁,自动进行控制。 加料程序与称重控制单元之间可自动或随时脱机运行,系统能实现当某个计量漏斗控制单元发生故障时,由人工对PC系统发出给料、料仓门的开、闭、仓满、仓空等信号后,可进行加料循环。当PC系统发生故障时,计量系统可靠运行;当整个系统发生严重故障时,系统操作置于手动状态,完成系统加料。 操作系统(上位监控软件)具有方便灵活的中文操作界面:实时数据采集、显示(如称重)与处理;控制运算和控制输出;设备及状态监视;报警监视及处理;与鼓风炉DCS系统数据通讯;历史数据管理;日志记录;工艺流程画面生成与显示,吊车(升降、行走)和料罐转运车运行动态画面显示;加料系统初始化及加料过程子系统初始化处理;在线计算,在线修改;系统自诊断及自恢复;数据库维护;报表打印;系统的可扩展性;与管理级的通讯接口等。 3. 系统的网络结构和控制方式: 本系统的网络采用分层分布式(RIO)结构,包括:操作管理级、生产控制级。 a.操作管理级:通过操作员站综合监视生产控制级的所有信息,进行操作、显示、记录、数据处理、报表输出,并且可以按一定权限进行逻辑编程及参数修改等操作。 b.生产控制级:通过控制单元所连接的检测和控制设备对通过控制单元所连接的检测和控制设备对生产设备实施控制,并通过Modbus Plus总线与操作管理级相连,接受操作管理信息并传递实施数据。 操作管理控制级包括安装在控制室的操作站2套,连接操作站的打印机1台,所有上述计算机、打印机通过以太网(TCP/TP协议)连接在一起。 生产控制级按“合理分散”原则,根据PLC控制系统组成,运行特点要求,分为本地站和远程站,PLC站同操作员站之间通过以太网交换资料,其通讯介质为CAT-5电缆。

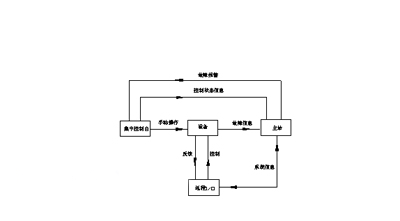
本系统的控制方式分为3种:集中控制台控制、上位机手动控制和PLC自动控制其中集中控制台控制是在手动工作状态下进行设备操作的,而上位手动和PLC自动则是在连锁工况下进行操作控制的。它们三者可以由操作员根据现场情况或工艺要求进行人工转换。(如图所示) 4.结束语 由PLC和上位机组成的控制系统运行可靠,全面反映了整个工艺流程的运行状态,极大的减轻了生产岗位工的工作强度。但同时由于PLC缺乏对众多模拟量数据采集和综合控制功能,因此单纯靠PLC无法实现最佳的控制效果,这为PLC的功能扩展和PLC与DCS的系统整合提供了可能。进一步提高本加料系统及全厂的自动化水平,成为了目前降低能耗的
|
|