通过光纤传输USB信号的电路设计及应用
通过光纤传输USB信号的电路设计及应用 武汉波仕电子有限公司 黄丽 027-62425625 摘 要:介绍一种通过光纤传输USB(通用串行总线)信号的电路。电路将USB(通用串行总线)信号D+、D-的三种状态转换为发射激光的三种强度全亮、半亮、暗,并且通过光纤传输到对方激光接收器再经相应电路恢复D+、D-的三种状态。激光接收器电路的输出信号之一触发单稳延时电路来控制D+、D-与激光发射电路、激光接收电路的通与断。 关键词:光纤传输 USB信号 光纤通信 由于目前计算机的USB信号使用电缆传输,所以通信距离难以延长,一般不超过30米。本文的方案克服了现有电缆传输USB信号距离短的缺点,提供一种通过光纤传输USB信号的电路,从而使USB的通信距离增加到几十千米。 1 实现原理 本方案是一种通过光纤传输USB信号的电路,成对使用。光强度的三个等级(全亮、半亮、暗)分别代表USB数据线的三种状态。当光的强度为最低时(暗)代表USB数据线的闲置状态。先发送USB信号的一方由于其USB的数据状态先改变,其状态的改变通过光纤传输到对方电路的接收电路产生一个下降沿(或者上升沿)触发一个单稳电路,此单稳电路的输出控制USB信号的“收/发”允许,此延时时间为USB传输一帧数据的时间。 2 具体实现方法 2.1 将USB信号(D+、D-)转换为光纤传输信号
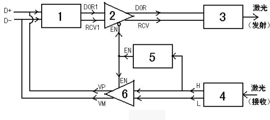
图1为将USB信号(D+、D—)转换为光纤传输信号——激光的框图。USB信号检测电路(1)将D+和D—变换为“或”门输出DOR1和差分比较器输出RCV1。一双可控三态缓冲器(2)通过控制端EN来控制逻辑“通”与“端”。当EN=“0”时,DOR=DOR1、RCV=RCV1。而当EN=“1”时,DOR和RCV为高阻状态。激光发射驱动电路(3)将DOR和RCV转换为三种激光强度(亮、半亮、暗)。激光接收电路(4)将接收到的三种激光强度(亮、半亮、暗)恢复为D+和D—的三种状态。激光接收电路(4)的输出之一H的状态变化触发单稳延时电路(5)。单稳延时电路(5)的输出EN平时(即USB信号处于闲置状态时)为“0”,当其输入H有下降延(即由“1”变为“0”)时输出EN由“0”变为“1”并且保持为“1”大约1000us,然后恢复为“0”。另一双可控三态缓冲器(2)通过控制端EN来控制来控制逻辑“通”与“断”,当EN=“1”时,VP=H、VM=L,而当EN=“0”时输出VP、VM为高阻状态。 2.2 将USB信号转换为便于光纤传输的电路图
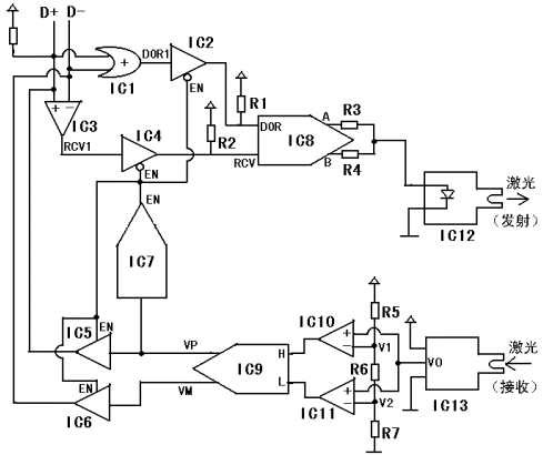
图2为将USB信号转换为便于光纤传输的电路图。假设USB为全速状态(12M),此时D+通过大约1.5KΩ的电阻接+5V电源。平时USB信号处于闲置(Idle)状态,此时D+为“1”(高电平,大约3至5V),D—为逻辑“0”(低电平,大约0至1.4V)。IC1为“或”门。IC2、IC4、IC5和IC6为可控三态缓冲器。其中,IC2和IC4是当其控制信号EN为“0”时导通的,而IC5和IC6是当其控制信号EN为“1”时导通的。由于IC2和IC4在不导通时(即EN为“1”时)输出为高阻状态,所以在IC2的输出端加了上拉电阻R1、在IC4的输出端加了上拉电阻R2。IC3、IC10和IC11是比较器。IC7是单稳触发电路由输入端(信号VP)下降沿触发,输出EN平时为“0”。当IC7的输入端出现一个下降沿时,其输出端将出现一个持续时间大约1000us的“1”状态,然后恢复为“0”。IC7的输出信号EN通过控制IC2、IC4、IC5和IC6来控D+、D—的“收/发”状态。由于EN平时为“0”,所以平时允许接收D+和D—(IC2、IC4导通),而禁止发送信号到D+和D—上(IC5和IC6输出为高阻态)。
3 信号的处理方式 平时闲置状态(Idle)时,D+为逻辑“1”、D—为逻辑“0”,所以IC1、IC2的输出为“1”,IC3、IC4的输出为“1”,输出激光强度为“暗”。当激光强度为“暗”时,对方电路的激光接收器经过对方电路的IC9后的输出为VP=“1”、VM=“0”。一旦USB开始传输数据,则D+和D-的信号逻辑状态发生变化。全速USB的信号状态变化为:D+由“1”变成为“0”,D—由“0”变成为“1”。上位机的USB信号状态先出现变化,此时IC1和IC2的输出仍然为“1”,IC3和IC4的输出变成为“0”。激光发射二极管将由“暗”变成为“全亮”。“全亮”的激光通过光纤传到对方电路的激光接收管。对方电路的VP由“1”变为“0”,VM 由“0”变为“1”。对方电路的VP由“1”变为“0”就是说这个VP产生了一个下降沿,从而触发了对方电路的IC7,使IC7的输出EN由“0”变为“1”并且保持“1”大约1000us(然后又恢复为“0”)。对方电路的VM由“0”变为“1”从而使对方电路的USB信号由禁止发送(EN=“0”)变为禁止接收(EN=“1”)。此时对方电路的VP和VM可以通过对方电路的IC5和IC6传给对方电路的D+和D—,从而使上位机的USB信号在1000us内通过光纤传到对方电路(即:下位机)的D+和D—线上。在这1000us内可以过光纤传输三种D+和D—状态: ①、 D+为“1”且D—为“0”(代表闲置状态以及数据“1”)②、 D+为“0”且D—为“1”(代表数据“0”)③、D+为“0”且D—为“0”(代表数据传输结束标志)。这三种状态可以表达USB信号的所有状态(D+为“1”且D—为“1”的状态是禁止的)。在大约1000us的时间内,恰好上位机向下位机传输一帧USB数据完毕,并且等待下位机回传应答信号。1000us结束后,下位机的IC7的输出EN恢复为“0”,此时下位机的USB数据状态先变化。 下位机的USB数据传输到上位机的过程与前面描述的上位机的USB数据传输到下位机的过程原理完全一样。
4 实验与应用 系统设计完成后,根据电路中的时序要求,经仿真调试并且在远端可以复现USB信号。本电路可以用于各种USB外设,而且不改变原来的驱动程序。某些USB外设目前尚无有效的延长方案,例如USB鼠标,那么采用本电路后可以得以成功实现。 目前的图像远程光纤传输方案通常需要专门的硬件接口及专用图像处理软件,而采用本方案的电路后,只需将普通USB摄像头延长即可实现。
参考文献 1 中国实用新型专利:ZL02284434
|

图1将USB信号(D+、D—)转换为激光的框图
图2将USB信号转换为便于光纤传输的电路图