摘要:可编程控制器(PLC)因其简单易用、可靠性好和维修方便等优点,在电梯控制领域应用极为广泛。本文以V80系列PLC为例,分别从电梯控制系统的构成及工作原理、系统PLC配置方案和软件设计等方面,详细阐述了PLC在电梯控制系统中应用。
一、前言
电梯控制系统主要由调速部分和逻辑控制部分构成。调速部分的性能对电梯运行时乘客的舒适感有着重要作用,目前,大多选用高性能的变频器,利用旋转编码器测量曳引电机转速,构成闭环矢量控制系统。通过对变频器参数的合理设置,不仅使电梯在运行超速和缺相等方面具备了保护功能,而且使电梯的起动、低速运行和停止更加平稳舒适。变频器自身的起动、停止和电机给定速度选择则都有逻辑控制部分完成,因此,逻辑控制部分是电梯安全可靠运行的关键。
早期的电梯逻辑控制采用继电器方式,存在故障率较高、可靠性差、接线复杂、通用性差等缺点,因此,继电器已退出了历史的舞台,取而代之的是性能稳定可靠、结构简单且移植性好的PLC和微机控制系统。微机控制使得电梯控制系统体积减小、节省能源、可靠性提高,尤其是对群控、通讯等复杂电梯控制功能更具优越性,因此,微机控制系统多应用在性能要求较高的高档客梯中。
但是,目前许多电梯厂商所谓的“微机控制系统”只不过是制造商改型后的电梯专用PLC,从严格意义上讲,它只是PLC家族中的一种,甚至其编程方式和硬件接口都可以兼容某种型号的PLC。而由于可编程控制器(PLC)既保留了继电器控制系统的简单易懂、控制精度高、可靠性好、移植性好、控制程序可随工艺改变、易于与计算机接口、维修方便等诸多优点。因此,PLC在电梯控制领域得到了更为广泛而深入的应用。
V80系列PLC以其可靠性高、运算速度快、产品成本低和电梯专用客制化服务等优点,已在多家电梯厂家中的电梯生产及改造中获得了应用。本文以一台4层4站的别墅电梯控制系统为例,阐述了V80系列PLC在电梯控制系统的设计思想和实现方案。
二、电梯控制系统构成
电梯控制系统主要由变频调速主回路、输入输出单元以及PLC单元构成,由如图1所示,用来完成对电梯曳引电机及开关门机的起动,加减速,停止,运行方向,楼层显示,层站召唤,轿箱内操作,安全保护等指令信号进行管理和控制功能。
变频调速主回路由三相交流输入、变频调速驱动、曳引机和制动单元构成,变频器采用日本安川公司矢量控制电梯专用变频器616G5,其具有良好的低速运行特性,适合在电梯控制系统中应用。三相电源R、S、T经接线端子进入变频器为其主回路和控制回路供电,输出端U、V、W接电动机的快速绕组,外接制动单元减少了制动时间,加快制动过程。旋转编码器用来检测电梯的运行速度和运行方向,变频器将实际速度与变频器内部的给定速度相比较,从而调节变频器的输出频率及电压,使电梯的实际速度跟随变频器内部的给定速度,达到调节电梯速度的目的。变频器输入信号为:上、下行方向指令,零速、爬行、低速、高速、检修速度等各种速度编码指令,复位和使能信号。变频器输出信号为:(1)变频器准备就绪信号,在变频器运转正常时,通知控制系统变频器可以正常运行;(2)运行中信号,通知PLC变频器正在正常输出;(3)零速信号,当电梯运行速度为零时,此信号输出有效并通知PLC完成抱闸、停车等动作;(4)故障信号,变频器出现故障时,此信号输出有效并通知PLC作出响应,给变频器断电。
输入输出单元为PLC的I/O接口部分,主要由厅外呼叫、轿箱内选层、楼层及方向指示、开关门、井道内的上下平层、上下强迫换速开关、门锁、安全保护继电器、检修、消防、泊梯、称重等单元构成。输入单元为:(1)厅外呼叫单元,用来对各层站的厅外召唤信号进行登记、记忆和消除,而且兼有无司机状态的“本层厅外开门”功能,全集选方式的呼梯信号为2N-2个(N为层站数),下集选方式的呼梯信号为N个;(2)轿箱内选层单元,负责对预选楼层指令的登记、消除和指示,呼梯信号数为电梯停站层数N;(3)开关门按钮,输入PLC控制轿门的开闭(厅门也同时动作);(4)上下平层装置,用来保证电梯轿箱在各层停靠时准确平层,通常设置在轿顶,电梯轿箱上行接近预选层站时,上平层感应器限进入遮磁板,电梯仍继续慢速运行,当下平层感应器再进入遮磁板时,上行接触器线圈失电,制动器抱闸停车;(5)上下限强迫换速开关,用于保护电梯的高速运行安全,避免电梯出现冲顶或蹲底事故,当电梯到达上下端站时,装在轿厢边的上下限强迫换速开关打板,信号输入PLC,PLC发出换速信号强迫电梯减速运行到平层位置;(6)门锁装置(或轿门和厅门联锁保护装置),轿门闭合和各厅门闭合上锁是电梯正常起动运行的前提;(7)安全回路,通常包括轿内急停开关、轿顶内急停开关、安全钳开关、限速器断绳开关、限速器超速开关、底坑急停开关、相序保护继电器、上下限极限开关等;(8)检修、消防和泊梯,检修、消防和泊梯为电梯的三种运行方式,检修运行为电梯检修时的慢速运行方式,消防运行有消防返回基站和消防员专用两种运行状态,泊梯状态,消除内选和外呼信号,自动返回泊梯层、关门并断电;(9)称重单元,用来检测轿厢负荷,判断电梯处于欠载、满载或超载状态,然后输出数字信号给PLC,根据负载情况进行起动力矩补偿,使电梯运行平稳。输出单元为:(1)楼层及方向指示单元,包括电梯上下行方向指示灯、层楼指示灯以及报站钟等,目前的方向及层楼指示灯主要有七段码显示方式和点阵显示方式,本系统为七段码显示方式;(2)开关门单元,用于控制电梯的厅门和轿门的打开和关闭,在自动定向完成或电梯平稳停靠后,PLC给出相关指令,由变频门机完成开关门动作。

PLC单元为电梯控制系统的核心部分,由PLC提供变频器的运行方向和速度指令,使变频器根据电梯需要的速度曲线调节运行方向和速度。通过PLC的合理编程,实现自动平层、自动开关门、自动掌握停站时间、内外呼信号的登记与消除、顺向截梯及自动换向等集选控制功能。
三、PLC的I/O接口配置
PLC选用德维森科技(深圳)有限公司的V80系列,PLC的输入输出点数可根据需要配置,并可根据用户的要求增加并联功能。以编制一台4层4站的电梯为例,先根据控制要求计算所需要的I/O接口点数,其中输入点数为32,输出点数为24。选用V80系列PLC的一个CPU单元M40DR和一个扩展单元 E16DR来完成电梯控制系统的逻辑控制。
1、输入接口:

2、输出接口:

四、工作过程:
电梯控制系统由呼叫到响应形成一次工作循环,电梯工作过程可分为自检、正常运行、强制运行等三种工作状态,电梯在三种工作状态之间来回切换,构成了完整的电梯工作过程。
1.电梯的自检状态
PLC后上电,电梯运行进入自检状态,检测项目为:
(1)供电电压正常。
(2)各控制回路电源电压正常。
(3)相序正确,相序继电器吸合,安全回路中各开关接触良好,急停继电器可靠吸合。
(4)关门到位后,各厅门门锁和轿门门锁触点吸合正常,保证门锁继电器可靠吸合。
(5)开、关门回路正常。
(6)电梯制动器动作正常可靠。
(7)井道中各开关位置正确,动作可靠。
(8)上、下限位开关,上、下极限开关位置正确,动作可靠。
(9)变频器处于正常工作状态,准备就绪信号输出有效。
(10)PLC处于正常工作状态,其运行模式开关处于RUN状态。
在以上条件都得到满足后,电梯才可以进入正常运行状态,否则,无法进行正常运行。
2.电梯的正常运行状态
电梯完成一个呼叫响应的步骤如下:
(1)电梯在检测到门厅或轿箱的召唤信号后将此楼层信号与轿箱所在楼层信号比较,通过选向模块进行运行选向。
(2)电梯开始起动,通过变频器驱动电机拖动轿箱运动。轿箱运动速度由低速转变为中速再转变为高速,并以高速运行至目标层。
(3)当电梯检测到目标层减速点后,电梯进入减速状态,由高速变为低速,并以低速运行至平层点停止。
(4)平层后,经过一定延时开门,直至碰到开门到位行程开关;再经过一定延时后关门,直到安全触板开关动作。
3.电梯强制运行状态
(1)检修运行
当电梯的初始位置需要调整或电梯需要检修时,应设置一种状态使电梯处于该状态时不响应正常的呼叫,并能移动到导轨上、下行极限点间的任意位置。检修时,打开检修开关,PLC程序进入检修模式,电梯以检修速度运行。按住强迫上(下)行按钮,这时上(下)行继电器吸合,同时抱闸打开,变频器收到方向信号后,电梯启动并以检修速度运行。
(2)消防运行
消防返回状态: 火灾时,设在大厅的消防开关合上后,消除内选和外呼信号,电梯向下返回消防层站,在返回消防层站的过程中,电梯不应答任何内选和外呼信号。
消防员专用状态:到达消防层后,电梯进入消防员专用状态,每次只应答一个内选,且只有一直按住内选按钮,直到关好门后此内选信号才被登记。此状态下,外呼信号不登记。
(3)泊梯
泊梯开关闭合,进入泊梯状态。若电梯不在泊梯层,则消除内选和外呼信号,自动返回泊梯层,然后关门,断开电源继电器和变频器电源接触器,变频器断电,进入泊梯状态。
五、控制系统软件设计
1.软件流程

2.模块化编程
电梯控制系统是集选式控制方式,适合采用模块化编程方法,下面介绍几个模块的梯形图程序:
(1)电梯自检模块:安全回路中各开关接触良好,安全回路信号(10001)输入,安全继电器(01169)闭合。当电梯开关门完成(01037),关门到位(01155)输出为ON,且处于非强制状态时,如果变频器无故障输入(10013),则电梯允许(01038)正常运行。

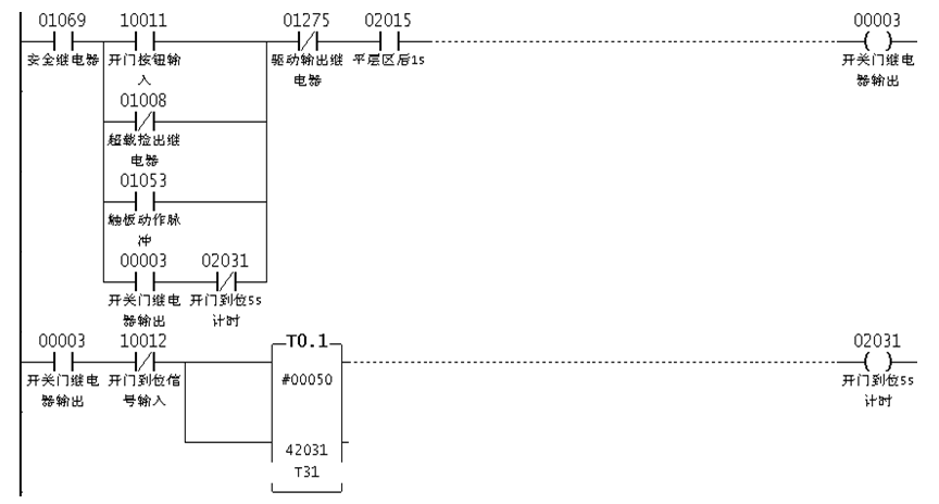
(2)电梯开关门模块: 安全继电器(01069)线圈接通时,有开门信号(10011)或有安全触板动作脉冲输入,在进入平层区1秒(02015)后,驱动门机开门,开门继电器接通;在开门到位信号(10012)或开门到位5秒后,关门继电器输出。

(3)平层检测和强迫减速模块:当电梯检测到上、下平层感应器(10009和10010)的输入信号时,表明电梯已经进入平层区。当电梯上行轿厢碰到上强迫换速开关(10006)时,上强迫换速开关动作,电梯由快速被强迫换速为慢速,并判断电梯的实际运行楼层(40400)是否运行到最顶层(#00008);当电梯下行轿厢碰到下强迫换速开关(10007)时,下强迫换速开关动作,电梯由快速被强迫换速为慢速,并判断电梯是否运行到最底层(#00001)。

(4)楼层召唤灯指示模块:当有楼层召唤登记(如01001)或已有该楼层召唤灯输出(如00009)时,如果实际运行楼层(40400)不等于召唤楼层,则该楼层召唤灯输出显示亮;如果实际运行楼层(40400)不等于召唤楼层,则该楼层召唤灯输出熄灭。

六、结束语
本文以德维森科技(深圳)有限公司生产的V80系列PLC为例,阐述了PLC在电梯控制系统中的应用,分别描述了电梯控制系统的构成及工作原理,并给出了PLC的I/O接口配置及其软件设计流程和梯形图的编写。
通过V80系列PLC在某型号电梯控制系统的现场应用,在广大电梯使用客户中获得了良好的评价,并得到了多家生产厂家对该系列PLC质量和性能的认可,该电梯控制系统只需要稍加改进即可应用于更高性能要求的电梯中。这一切都表明该系列PLC不仅可以满足电梯对高可靠性的实际需求,而且在控制水平和性能完全可以替代进口的同类产品,并将突破电梯领域应用到更为广泛的行业,未来前景将更为广阔 |